EN中文English
020-32583997
13825089207

游泳池水处理循环应用技术

发布日期:2021-08-13

您还在为泳池过滤、消毒等问题烦恼吗?点击免费咨询,一对一为您答疑解惑。

游泳池循环系统分为逆流式循环系统、混流式循环系统、顺流式系统,除了跳水池需要采用混流式循环系统外,大部分的游泳池均采用逆流式循环系统或顺流式循环。要实现泳池循环系统正常运行就要安装泳池水处理设备。

游泳池消毒方式对比

泳池过滤设备为循环处理系统的重要组成部分,该系统的选择直接影响着游泳池水处理系统是否满足使用要求。现在的过滤系统有石英砂过滤砂缸、硅藻土过滤、一体化曝气精滤机等,他们各有特点,具体的分析见下表。

泳池过滤系统

1)泳池循环处理系统设置备用循环水泵,相关设备的参数有一定的余量,可在短时间内增加循环流量,缩短循环周期,可一定程度上应付突然增大的冲击污染。

2)在设计过程中提出相关的截留措施,避免外部污染(如地面清洗水)进入泳池系统。

3)共用系统的不同池体,通过管道配置及阀门切换,可以实现单独清洗的操作模式,方便运行管理维护。

4)在池体中采用多点放空方式,可以保证池体清理更干净,从而确保下次运行时水质清澈。

5)池体内采用均匀的吸污点,可确保池体任何角落均可完全吸污,从而保证水质稳定。

案例现场

控制系统特点

1)各个系统及各个设备均可在自动/手动控制之间进行切换。

2)设备间内控制箱可检测与控制相关设备的运行状态。

3)各个系统及各个设备之间的联动关系均实现自动控制。主要包括:

4)水质检测仪、投药系统之间联动;

5)平衡水箱水位与循环处理泵之间联动;

6)温度传感器与板换控制装置之间联动;

案例图

水处理工艺流程设计

池水的预处理(池水开始进入水处理系统)—池水的精密过滤—池水的加热恒温—池水消毒及水质平衡—池水的布水(池水完成处理回到泳池)

以工艺流程划分,本系统可分为5个步骤:

1)池水的循环

2)池水的预处理(毛发收集器粗过滤)

3)池水的微絮凝机械过滤(过滤器精过滤)

4)池水的加热恒温(水-水板式换热器)

5)池水的消毒(臭氧辅以长效氯消毒)

水处理工艺流程设计

以下设备组成划分,本系统可分为5个子系统:

1)池水的循环系统

2)池水的净化(过滤)系统

3)池水的加热恒温系统

4)池水的加药和水质平衡系统

5)水质自动监测和控制系统

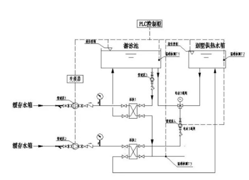
泳池水处理系统图示

水循环方式为逆流式循环:泳池全部循环水量, 由设在池壁外侧溢水槽内的溢流回水口通过管道溢流进入均衡水箱, 循环水泵在均衡水箱中吸水,池水首先通过循环水泵的前置毛发收集器,将较大颗粒杂物截留,使之得到预净化处理,然后池水再经水泵高压送入石英砂过滤砂缸进行精密过滤,从而使水得到净化,有效地降低水的浑浊度。通过过滤、加药还可以使水中的有机物质、细菌、病毒等随着浊度的降低而被大量除去,再对经过滤后的低浊度池水进行加热。

由于日常使用过程中,室温要求比水温高2摄氏度 ,游泳池水的温降通常只有1~2.5℃,多采用间接式池水加热方式,只需对25%左右的循环水进行加热,且被加热的这部分池水的出水温度不宜超过40摄氏度,由全自动温控系统调节热媒流量实现实时恒温控制,然后再将这部分经过加热池水与未经过加热的循环水充分混合。水温宜控制保持在28±0.5℃。

在系统末端投加PH值调整剂和长效消毒剂,调节池水的PH值,并使游泳池水具有持续消毒能力。最后循环池水通过池底均布的给水口均匀送入泳池内继续循环使用。

泳池水处理设备知名品牌AQUA爱克拥有全套泳池设备如循环水泵、过滤砂缸、消毒监控系统、恒温设备、除湿热泵、清洁工具等,如您有任何需要,请拨打爱克热线020-32583997详细咨询,谢谢!

  • 020-32583997